全国服务热线
0510-85068333
反应设备系列
换热设备系列
发酵设备系列
储罐塔器系列
出口项目设备
ASME产品
树脂成套设备
其他设备
无锡市志成生化工程装备有限公司
法人代表:钱菊明
电话:0510-85071168 85068333
传真:0510-85068111
邮件:wxzcsh@wx-zc.com
网站:http://www.wx-zc.com
地址:无锡市羊尖镇机械装备产业园B区宝园路8号
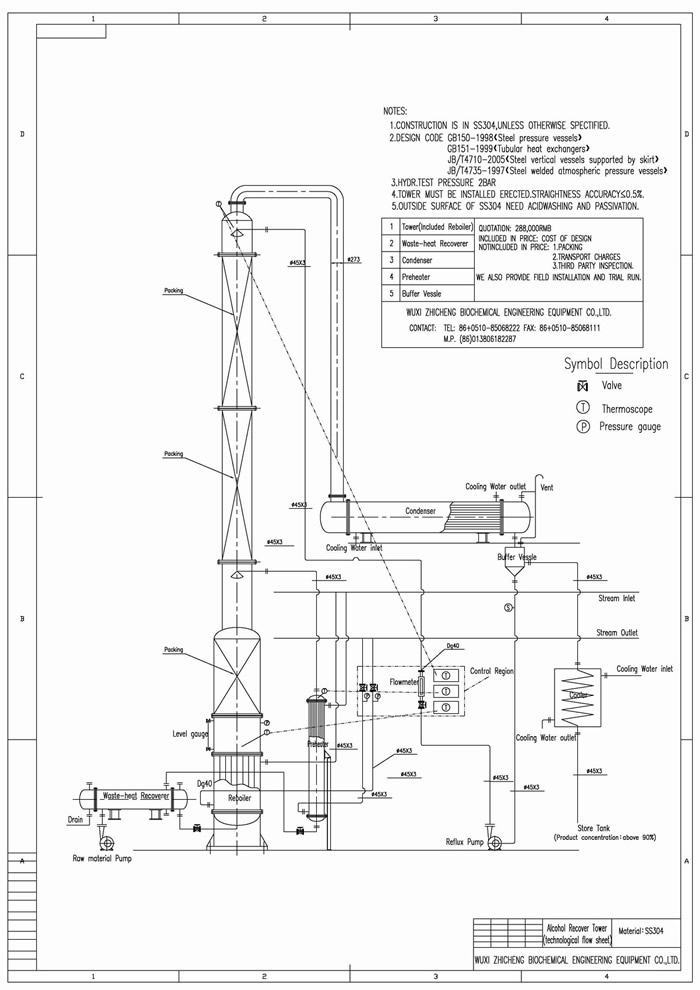
本装置适用于制药、食品、轻工、化工等行业的稀酒精回收。也适用于甲醇等其他溶煤的蒸馏。本装置根据用户的需要,可根据30℃左右的稀酒精蒸馏至90-95℃酒精,成品酒精度数要求再高,可以加大回流比,但产量就相应减少。
装置特点: 本装置采用高效的金属不锈钢填料。蒸馏塔采用不锈钢制,从而防止了铁屑堵塔填料的现象,延长了装置的使用期限。本装置中凡接触酒精设备部分如冷凝器、稳压罐、冷却蛇管等均采用不锈钢,确保成品酒精不被污染。蒸馏釜采用可拆工U型加热管,在检修时可将U型加热管拉出釜外,便于对加热管外壁及蒸馏釜壁进行清洗。本装置可间歇生产,也可半连续、连续生产。
本装置采用高效的金属不锈钢填料。蒸馏塔采用不锈钢制,从而防止了铁屑堵塔填料的现象,延长了装置的使用期限。本装置中凡接触酒精设备部分如冷凝器、稳压罐、冷却蛇管等均采用不锈钢,确保成品酒精不被污染。蒸馏釜采用可拆工U型加热管,在检修时可将U型加热管拉出釜外,便于对加热管外壁及蒸馏釜壁进行清洗。本装置可间歇生产,也可半连续、连续生产。
主要技术参数
“U”钢印换热器
堆叠式调节器
脱嗅塔
不锈钢反应釜
DT、DC设备
立管换热器
撬装装置
结晶罐
Copyright 2020 无锡志成 版权所有 All Rights Reserved 苏ICP备05040149号 苏公网安备 32020502000653号
公司地址:江苏省无锡市羊尖镇机械装备产业园B区宝园路8号 联系电话:0510-85071168 传真:0510-85068111